<한글> 바슬러 모델 AVC63-12&AVC125-10 사용 매뉴얼
페이지 정보
작성자 최고관리자 댓글 0건 조회 6,331회 작성일 18-09-07 14:38본문
바슬러 일렉트릭 AVC63-12&AVC125-10 한글 매뉴얼입니다.
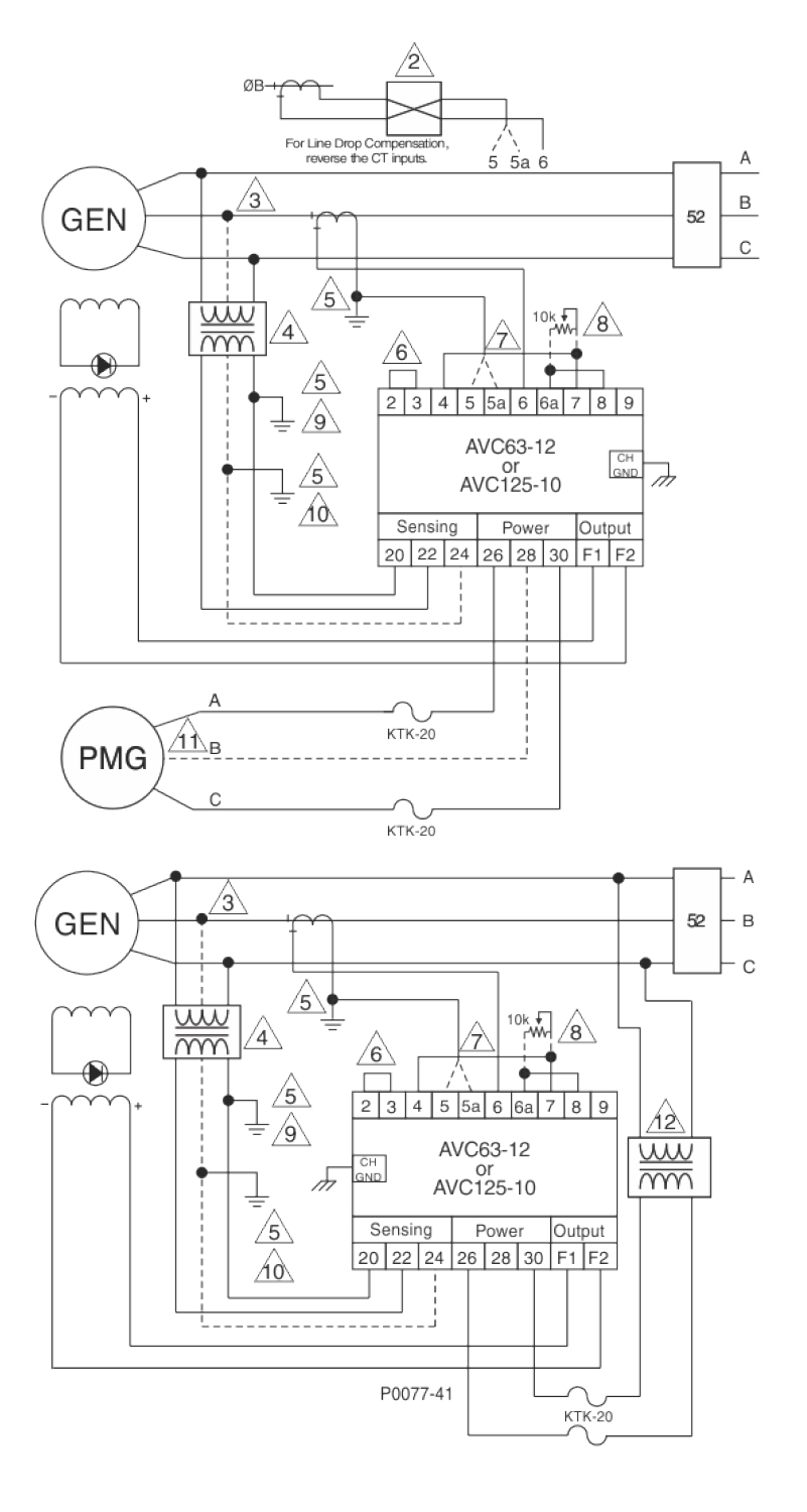
* 이미지를 클릭하시면 확대됩니다.
* 이미지를 클릭하시면 확대됩니다.
첨부파일
- AVC63-12AVC125-10 한글 사용설명서Rev K2 카마교역.pdf (484.2K) 125회 다운로드 | DATE : 2019-11-08 12:06:51
- 이전글모델 DGC-2020HD Quick Start Guide 18.10.02
- 다음글<EDM 200> 바슬러 모델 EDM 200 셋팅 절차(with DECS) 18.09.07
댓글목록
등록된 댓글이 없습니다.


자료실